Operation CHARM
: Car repair manuals for everyone.
Home
>>
GMC
>>
2001
>>
C 1500 Yukon 2WD V8-5.3L VIN T
>>
Repair and Diagnosis
>>
Diagrams
>>
Electrical Diagrams
>>
Wiper and Washer Systems
>>
System Diagram
>>
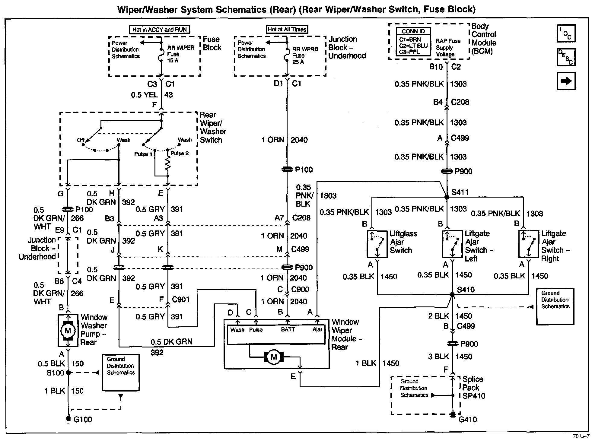
Rear (Rear Wiper/Washer Switch, Fuse Block)
Rear (Rear Wiper/Washer Switch, Fuse Block)
Wiper/Washer System Schematics: Rear (Rear Wiper/Washer Switch, Fuse Block):