Operation CHARM
: Car repair manuals for everyone.
Home
>>
GMC
>>
2001
>>
C 1500 Yukon 2WD V8-5.3L VIN T
>>
Repair and Diagnosis
>>
Diagrams
>>
Electrical Diagrams
>>
Radio, Stereo, and Compact Disc
>>
System Diagram
>>
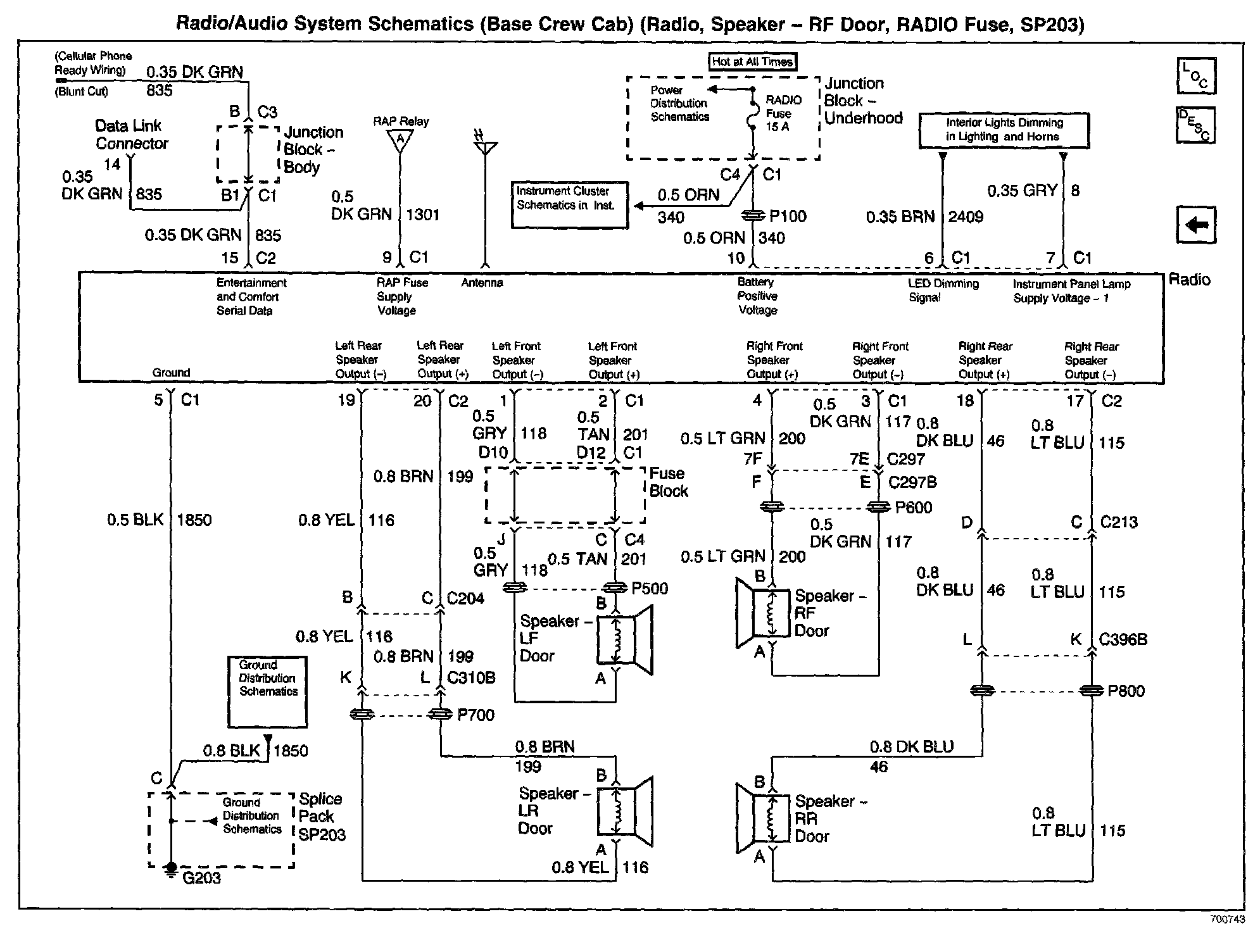
Radio, Speaker - RF Door, RADIO Fuse, SP203 (Base Crew Cab)
Radio, Speaker - RF Door, RADIO Fuse, SP203 (Base Crew Cab)
Radio/Audio System Schematics: Base Crew Cab (Radio, Speaker - RF Door, RADIO Fuse, SP203):