Operation CHARM
: Car repair manuals for everyone.
Home
>>
GMC
>>
2001
>>
C 1500 Yukon 2WD V8-5.3L VIN T
>>
Repair and Diagnosis
>>
Diagrams
>>
Electrical Diagrams
>>
Powertrain Management
>>
System Diagram
>>
Fuel Controls
>>
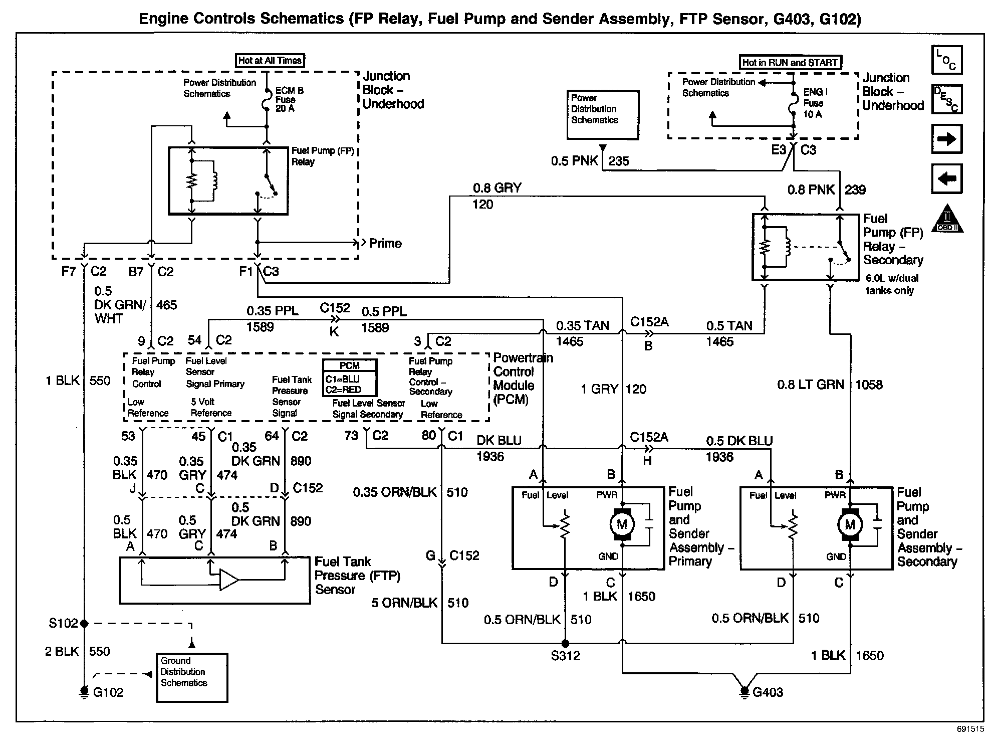
Fuel Pump Relay, Fuel Pump/Sender, FTP Sensor, G403, G102
Fuel Pump Relay, Fuel Pump/Sender, FTP Sensor, G403, G102
Engine Controls Schematics: FP Relay, Fuel Pump And Sender Assembly, FTP Sensor, G403, G102: