Operation CHARM
: Car repair manuals for everyone.
Home
>>
GMC
>>
2001
>>
C 1500 Yukon 2WD V8-5.3L VIN T
>>
Repair and Diagnosis
>>
Lighting and Horns
>>
Diagrams
>>
Electrical Diagrams
>>
Exterior Lights
>>
Light Duty
>>
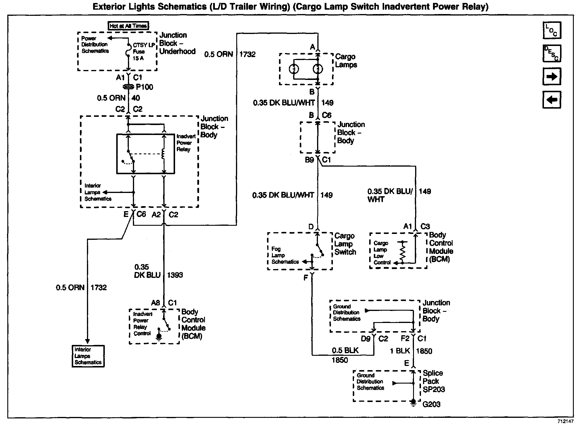
Cargo Lamp Switch Inadvertent Power Relay
Cargo Lamp Switch Inadvertent Power Relay
Exterior Lights Schematics: L/D Trailer Wiring (Cargo Lamp Switch Inadvertent Power Relay):