Operation CHARM
: Car repair manuals for everyone.
Home
>>
GMC
>>
2001
>>
C 1500 Yukon 2WD V8-5.3L VIN T
>>
Repair and Diagnosis
>>
Instrument Panel, Gauges and Warning Indicators
>>
Diagrams
>>
Electrical Diagrams
>>
Audible Warning Schematics
>>
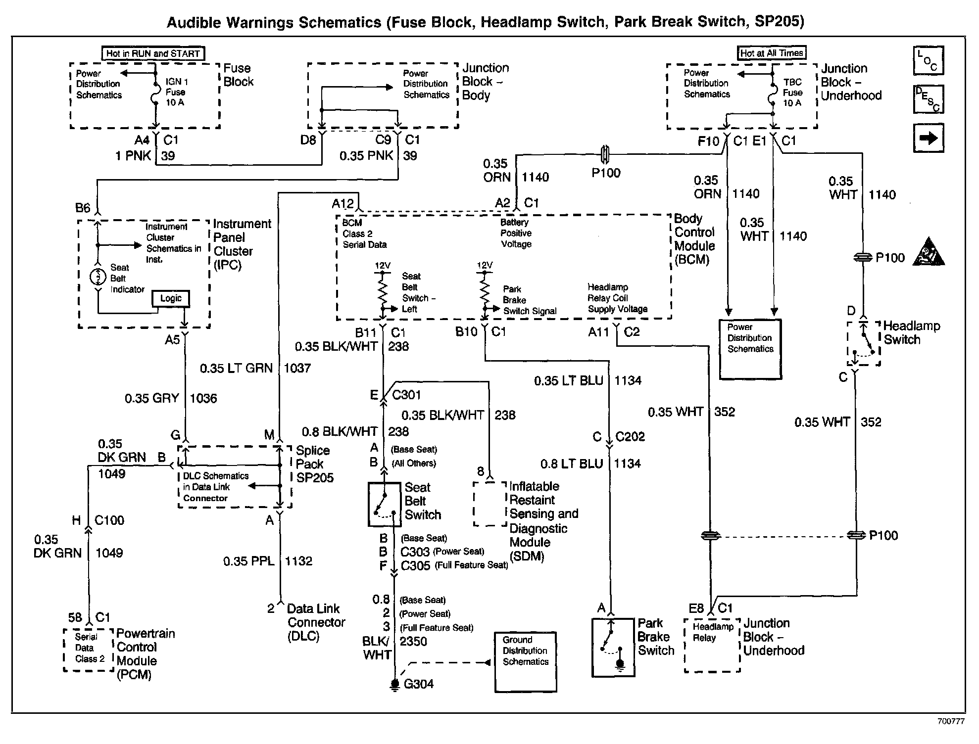
Fuse Block, Headlamp Switch, Park Break Switch, SP205
Fuse Block, Headlamp Switch, Park Break Switch, SP205
Audible Warnings Schematics: Fuse Block, Headlamp Switch, Park Brake Switch, SP205: