Operation CHARM
: Car repair manuals for everyone.
Home
>>
GMC
>>
2001
>>
C 1500 Yukon 2WD V8-5.3L VIN T
>>
Repair and Diagnosis
>>
Body and Frame
>>
Mirrors
>>
Diagrams
>>
Electrical Diagrams
>>
Outside Mirror Diagrams
>>
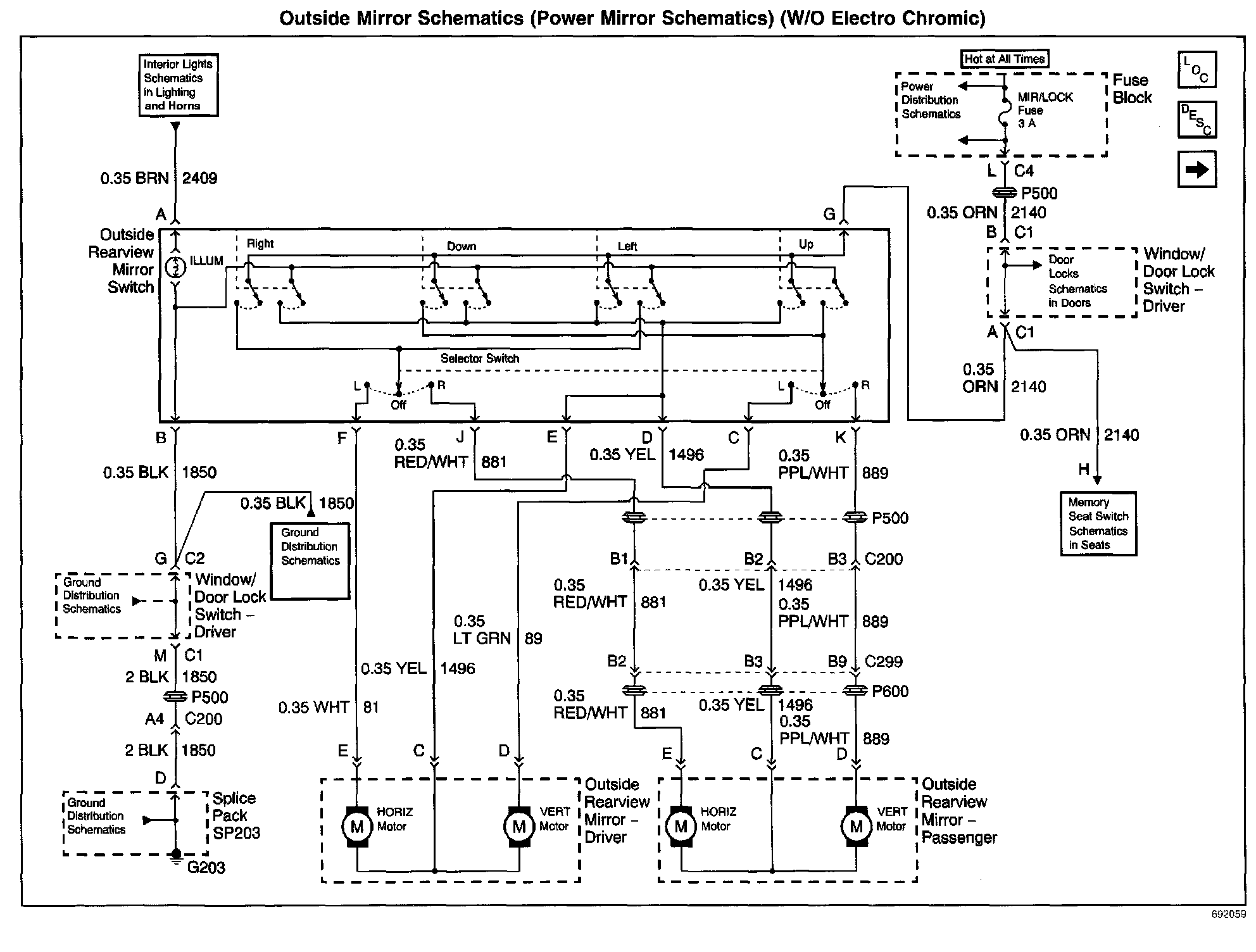
Power Mirror Schematics (W/O Electro Chromic)
Power Mirror Schematics (W/O Electro Chromic)
Outside Mirror Schematics: Power Mirror Schematics (W/O Electro Chromic):