Operation CHARM
: Car repair manuals for everyone.
Home
>>
GMC
>>
2001
>>
C 1500 Yukon 2WD V8-5.3L VIN T
>>
Repair and Diagnosis
>>
Accessories and Optional Equipment
>>
Radio, Stereo, and Compact Disc
>>
Diagrams
>>
Electrical Diagrams
>>
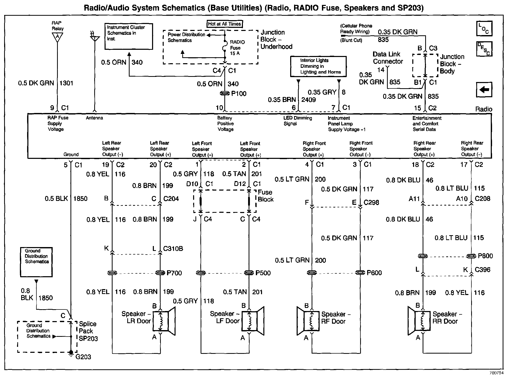
Radio, RADIO Fuse, Speakers And SP203 (Base)
Radio, RADIO Fuse, Speakers And SP203 (Base)
Radio/Audio System Schematics: Base Utilities (Radio, RADIO Fuse, Speakers And SP203):