4L80-E / 4L85-E Automatic Transmission

DTC P0742

Test 1-5
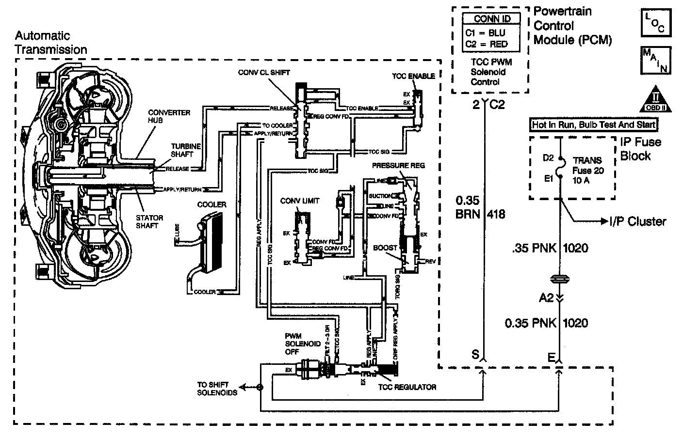
Circuit Description with 4L80-E / 4L85-E Automatic Transmission
The Powertrain Control Module (PCM) energizes the Torque Converter Clutch Pulse Width Modulated (TCC PWM) solenoid valve by grounding the control circuit. This blocks the exhaust for TCC signal fluid and allows filtered 2-3 drive fluid to feed the TCC signal circuit. When the vehicle's operating conditions are appropriate for TCC application, the PCM begins the TCC duty cycle to approximately 30 percent. This allows TCC signal fluid pressure to move the converter clutch shift valve into the apply position and direct regulated apply fluid to the torque converter. The PCM then increases (ramps) the duty cycle to approximately 60 percent, where regulated apply fluid pressure, applies the converter clutch. The vehicle application determines the TCC apply rate. Once the TCC applies, the duty cycle immediately increases to approximately 70 percent to achieve full apply pressure, in the regulated apply fluid circuit.
The TCC PWM solenoid valve is de-energized by the PCM opening the control circuit. This action allows the TCC signal fluid to exhaust through the solenoid and blocks filtered 2-3 drive fluid from entering the TCC signal circuit. The loss of fluid pressure in the TCC signal circuit releases the TCC. If the PCM detects low TCC slip when the TCC is commanded OFF, then DTC: P0742 sets. DTC P0742 is a type C DTC. For California emissions vehicles DTC P0742 is a type B DTC.
Conditions for Running the DTC
^ The engine is running greater than 400 RPM for greater than 7 seconds.
^ The system voltage is 8.0-18.0 volts.
^ No MAP sensor DTCs P0106, P0107, or P0108.
^ No Transmission Component Slipping DTC P1870.
^ No TP sensor DTCs P0121, P0122 or P0123.
^ No AT OSS DTCs P0502 or P0503.
^ No AT ISS DTCs P0716 or P0717.
^ No TCC DTCs P0741 or P1860.
^ No TFP manual valve position switch DTC P1810.
^ The speed ratio is 0.95-2.18.
^ The engine torque must be between 169 Nm (125 ft. lbs.) and:
- 6.0 L: 576 Nm (425 ft. lbs.)
- 8.1 L: 881 Nm (650 ft. lbs.)
^ No TFP manual valve position switch change within 6.0 seconds.
^ The TFP manual valve position switch indicates D4.
^ The commanded gear is not 1st.
^ Engine speed is 800-4,400 RPM.
^ The Throttle Position (TP) is 12-100 percent.
^ Vehicle speed is 11 - 121 km/h (7 - 75 mph).
Conditions for Setting the DTC
^ The TCC slip speed must be -15 to +15 RPM for at least 3 seconds.
^ All conditions met for 4 occurrences.
^ The Transmission Fluid Temperature (TFT) is 20 - 130°C (68 - 266°F).
Action Taken When the DTC Sets
^ For California emission equipped vehicles, the PCM illuminates the Malfunction Indicator Lamp (MIL) during the second consecutive trip in which the Conditions for Setting the DTC are met.
^ For Non-California emission equipped vehicles, the MIL is not illuminated.
^ The PCM commands maximum line pressure.
^ The PCM freezes shift adapts.
^ The PCM records the operating conditions when the Conditions for Setting the DTC are met. The PCM stores this information as Freeze Frame (Calif. only) and Failure Records (Calif. and Federal).
^ The PCM stores the DTC P0742 in PCM history during the second consecutive trip (Calif.) or the first trip (Federal) in which the Conditions for Setting the DTC are met.
Conditions for Clearing the MIL/DTC
^ For California emissions, the PCM turns OFF the MIL during the third consecutive trip in which the diagnostic test runs and passes.
^ A scan tool can clear the MIL/DTC.
^ For California emissions, the PCM clears the DTC from PCM history it the vehicle completes 40 warm-up cycles without an emission related diagnostic fault occurring.
^ For Federal emissions, the PCM clears the DTC from PCM history if the vehicle completes 40 warm-up cycles without a non-emission related diagnostic fault occurring.
^ The PCM cancels the DTC default actions when the fault no longer exists and the ignition switch is OFF long enough in order to power down the PCM.
Diagnostic Aids
^ If the TCC is mechanically stuck ON with the parking brake applied and any gear range selected, the TCC fluid mechanically applies the TCC. TCC fluid mechanically applying the TCC can cause an engine stall.
^ DTC P0742 defaults to an elevated line pressure condition which may result in TCC partial apply. This may induce idle surge and engine stall.
^ A stuck TP sensor may set a DTC P0742.
Test Description
The numbers below refer to the step numbers on the diagnostic table.
3. This step tests the mechanical state of the TCC. When the PCM commands the TCC solenoid OFF, the slip speed should increase.