4L60-E / 4L65-E Automatic Transmission

DTC P0742

Test 1-4
Circuit Description with 4L60-E / 4L65-E Automatic Transmission
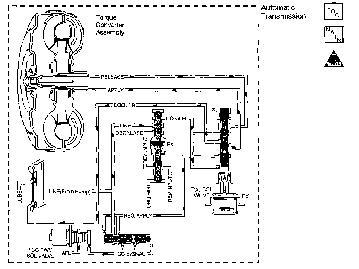
The Torque Converter Clutch (TCC) solenoid valve is a normally-open exhaust valve that is used with the Torque Converter Clutch Pulse Width Modulation (TCC PWM) solenoid valve in order to control fluid acting on the converter clutch apply valve. The TCC solenoid valve attaches to the transmission case assembly extending into the pump cover. When grounded (energized) by the Powertrain Control Module (PCM), the TCC solenoid valve stops converter signal oil from exhausting. This causes converter signal oil pressure to increase and move the converter clutch apply valve against spring force and into the apply position. In this position, release fluid is open to an exhaust port and converter feed fluid fills the apply fluid circuit. The converter feed fluid applies the TCC. When the PCM no longer provides a ground path, the TCC solenoid valve de-energizes and apply fluid exhausts, releasing the TCC.
When the PCM detects low TCC slip speed when the TCC is commanded OFF, then DTC P0742 sets. DTC P0742 is a type B DTC.
Conditions for Running the DTC
^ No TP sensor DTCs P0122 or P0123.
^ No VSS assembly DTCs P0502 or P0503.
^ No TCC solenoid valve DTC P0740.
^ No TFP manual valve position switch DTC P1810.
^ No TCC PWM solenoid valve DTC P1860.
^ The TP angle is 17-45 percent.
^ The engine speed is greater than 450 RPM for 6 seconds.
^ The engine is not in fuel cutoff.
^ The TFT is between 20 - 130°C (68 - 266°F).
^ The engine vacuum is 0 - 105 kPa (0 - 15 psi).
^ The engine torque is 67 - 542 Nm (50 - 400 ft. lbs.).
^ The engine speed is 1000-3000 RPM.
^ The speed ratio is 0.64 to 1.35.
^ The vehicle speed is 24 - 80 km/h (15 - 50 mph).
^ The gear range does not change within 5 seconds.
^ The commanded gear is not 1st .
^ The gear range is D4.
^ The TCC is commanded OFF.
Conditions for Setting the DTC
DTC P0742 sets if the following condition occurs twice.
The TCC slip speed is -20 to +20 RPM for 5 seconds.
Action Taken When the DTC Sets
^ The PCM illuminates the Malfunction Indicator Lamp (MIL) during the second consecutive trip in which the Conditions for Setting the DTC; are met.
^ The PCM inhibits the TCC.
^ The PCM inhibits 4th gear in Hot Mode.
^ The PCM freezes shift adapts from being updated.
^ The PCM records the operating conditions when the Conditions for Setting the DTC are met. The PCM stores this information as Freeze Frame and Failure Records.
^ The PCM stores DTC P0742 in PCM history during the second consecutive trip in which the Conditions for Setting the DTC are met.
Conditions for Clearing the MIL/DTC
^ The PCM turns OFF the MIL during the third consecutive trip in which the diagnostic test runs and passes.
^ A scan tool can clear the MIL/DTC.
^ The PCM clears the DTC from PCM history if the vehicle completes 40 warm-up cycles without an emission-related diagnostic fault occurring.
^ The PCM cancels the DTC default actions when the fault no longer exists and/or the ignition switch is OFF long enough in order to power down the PCM.
Diagnostic Aids
^ The TCC fluid hydraulically applies the TCC, possibly causing an engine stall, under the following conditions:
^ The TCC is hydraulically stuck ON
^ The parking brake is applied
^ Any gear range is selected
Test Description
The numbers below refer to the step numbers on the diagnostic table.
2. This step tests the hydraulic state of the TCC. When the PCM commands the TCC solenoid valve OFF, the slip speed should increase.