4L80-E / 4L85-E Automatic Transmission

DTC P0741
Test 1-5
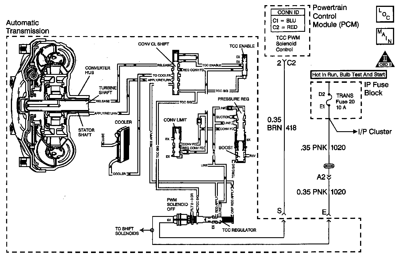
Circuit Description with 4L80-E / 4L85-E Automatic Transmission
Important: DTC P0741 inspects for high Torque Converter Clutch (TCC) slip in commanded 2nd and 3rd gears only. The transmission must be in hot mode or experiencing a wide open throttle maneuver in order for the TCC to be commanded ON in 2nd and 3rd gear.
The Powertrain Control Module (PCM) energizes the Torque Converter Clutch Pulse Width Modulated (TCC PWM) solenoid valve by closing the control circuit. This blocks the exhaust for TCC signal fluid and allows filtered 2-3 drive fluid to feed the TCC signal circuit. When the vehicle's operating conditions are appropriate for TCC application, the PCM begins the TCC duty cycle to approximately 30 percent. This allows TCC signal fluid pressure to move the converter clutch shift valve into the apply position and direct regulated apply fluid to the torque converter. The PCM then increases (ramps) the duty cycle to approximately 60 percent, where regulated apply fluid pressure, applies the converter clutch. The vehicle application determines the TCC apply rate. Once the TCC applies, the duty cycle immediately increases to approximately 70 percent to achieve full apply pressure, in the regulated apply fluid circuit.
The TCC PWM solenoid valve is de-energized by the PCM opening the control circuit. This action allows the TCC signal fluid to exhaust through the solenoid and blocks filtered 2-3 drive fluid from entering the TCC signal circuit. The loss of fluid pressure in the TCC signal circuit releases the TCC.
If the PCM detects high TCC slip when the TCC is commanded ON, then DTC P0741 sets. DTC P0741 is a type C DTC. For California emissions vehicles DTC P0741 is a type B DTC.
Conditions for Running the DTC
^ No TP sensor DTCs P0121, P0122, or P0123.
^ No AT OSS DTCs P0502, or P0503.
^ No AT ISS DTCs P0716 or P0717.
^ No TCC DTCs P0742 or P1860.
^ No TFP manual valve position switch DTC P1810.
^ The engine must be running greater than 400 RPM for at least 7 seconds.
^ The gear ratio must indicate 2nd or 3rd gear.
^ The TP is 10-100 percent.
^ The TFP manual valve position switch must be in D4, D3, or D2 and has not changed in 6 seconds.
^ The system voltage is 8.0-18.0 volts.
^ The Transmission Fluid Temperature (TFT) is 20 - 150°C (68 - 302°F).
^ The TCC duty cycle is greater than 60 percent and locked on greater than 0.75 seconds.
Conditions for Setting the DTC
The TCC slip speed is greater than 125 RPM, for 3 seconds.
All conditions must be met for a total of 4 occurrences.
Action Taken When the DTC Sets
^ For California emission equipped vehicles, the PCM illuminates the Malfunction Indicator Lamp (MIL) during the second consecutive trip in which the Conditions for Setting the DTC are met. For Non-California emission equipped vehicles, the MIL is not illuminated.
^ The PCM inhibits the TCC.
^ The PCM increases line pressure.
^ The PCM records the operating conditions when the Conditions for Setting the DTC are met. The PCM stores this information as Freeze Frame (Calif. only) and Failure Records (Calif. and Federal).
^ The PCM stores the DTC P0741 in PCM history during the second consecutive trip (Calif.) or the first trip (Federal) in which the Conditions for Setting the DTC are met.
Conditions for Clearing the MIL/DTC
^ For California emissions, the PCM turns OFF the MIL during the third consecutive trip in which the diagnostic test runs and passes.
^ A scan tool can clear the MIL/DTC.
^ For California emissions, the PCM clears the DTC from PCM history if the vehicle completes 40 warm-up cycles without an emission related diagnostic fault occurring.
^ For Federal emissions, the PCM clears the DTC from PCM history if the vehicle completes 40 warm-up cycles without a non-emission related diagnostic fault occurring.
^ The PCM cancels the DTC default actions when the fault no longer exists and the ignition switch is OFF long enough in order to power down the PCM.
Diagnostic Aids
^ Residue or contamination may cause valves to stick intermittently.
^ DTC P0741 defaults to an elevated line pressure condition which may result in TCC partial apply. This may induce idle surge and engine stall.
Test Description
The numbers below refer to the step numbers on the diagnostic table.
2. This step tests for excessive TCC slip when TCC is commanded on.
3. This step inspects for possible causes of no TCC apply.
