4L60-E / 4L65-E Automatic Transmission

DTC P0741
Test 1-4
Circuit Description with 4L60-E / 4L65-E Automatic Transmission
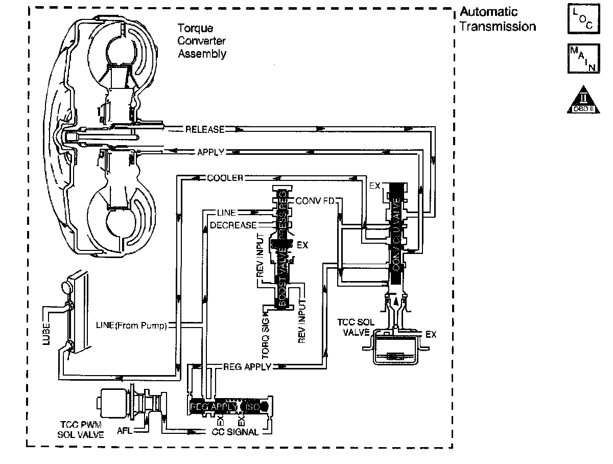
The Torque Converter Clutch (TCC) solenoid valve is a normally-open exhaust valve that is used with the Torque Converter Clutch Pulse Width Modulation (TCC PWM) solenoid in order to control fluid acting on the converter clutch apply valve. The TCC solenoid valve attaches to the transmission case assembly extending into the pump cover. When grounded (energized) by the Powertrain Control Module (PCM), the TCC solenoid valve stops converter signal oil from exhausting. This causes converter signal oil pressure to increase and move the converter clutch apply valve against spring force and into the apply position. In this position, release fluid is open to an exhaust port and converter feed fluid fills the apply circuit. The converter feed fluid applies the TCC. When the PCM no longer provides a ground path, the TCC solenoid valve de-energizes and apply fluid exhausts, releasing the TCC.
When the PCM detects a high TCC slip speed when the PCM commands the TCC ON, then DTC P0741 sets. DTC P0741 is a type B DTC.
Conditions for Running the DTC
No TCC DTC P0742.
^ No VSS assembly DTCs P0502 or P0503.
^ No TCC solenoid valve DTC P0740.
^ No TFP manual valve position switch DTC P1860.
^ No TPS high or low DTCs.
^ The transmission fluid temperature is 20 - 150°C (68 - 302°F).
^ The TP angle is 20-99 percent.
^ The engine speed is greater than 450 RPM for 5 seconds.
^ The engine is not in fuel cutoff.
^ The speed ratio is 0.89-1.02 (the speed ratio is engine speed divided by output speed).
^ The gear range is D2, D3 or D4.
^ The gear range does not change within 6 seconds.
^ The TCC is commanded ON for 5 seconds,
^ The TCC duty cycle is 75 percent or greater.
Conditions for Setting the DTC
DTC P0741 sets if the following condition occurs three times.
The TCC slip speed is 130 RPM or greater for 20 seconds.
Action Taken When the DTC Sets
^ The PCM illuminates the Malfunction Indicator Lamp (MIL) during the second consecutive trip in which the Conditions for Setting the DTC are met.
^ The PCM freezes shift adapts from being updated.
^ The PCM commands maximum line pressure.
^ The PCM inhibits the TCC.
^ The PCM inhibits 4th gear in Hot Mode.
^ The PCM records the operating conditions when the Conditions for Setting the DTC are met. The PCM stores this information as Freeze Frame and Failure Records.
^ The PCM stores DTC P0741 in PCM history during the second consecutive trip in which the Conditions for Setting the DTC are met.
Conditions for Clearing the MIL/DTC
^ The PCM turns OFF the MIL during the third consecutive trip in which the diagnostic test runs and passes.
^ A scan tool can clear the MIL/DTC.
^ The PCM clears the DTC from PCM history if the vehicle completes 40 warm-up cycles without an emission-related diagnostic fault occurring.
^ The PCM cancels the DTC default actions when the fault no longer exists and/or the ignition switch is OFF long enough in order to power down the PCM.
Diagnostic Aids
^ Contamination may cause the TCC apply valve to stick in the valve body.
^ There may be internal damage in the torque converter causing the no TCC apply.
Test Description
The numbers below refer to the step numbers on the diagnostic table.
2. This step inspects for excessive TCC slip when the TCC is commanded ON.
3. This step inspects for possible causes of no TCC apply.
