4L80-E / 4L85-E Automatic Transmission

DTC P0218
Test 1-6
Circuit Description with 4L80-E / 4L85-E Automatic Transmission
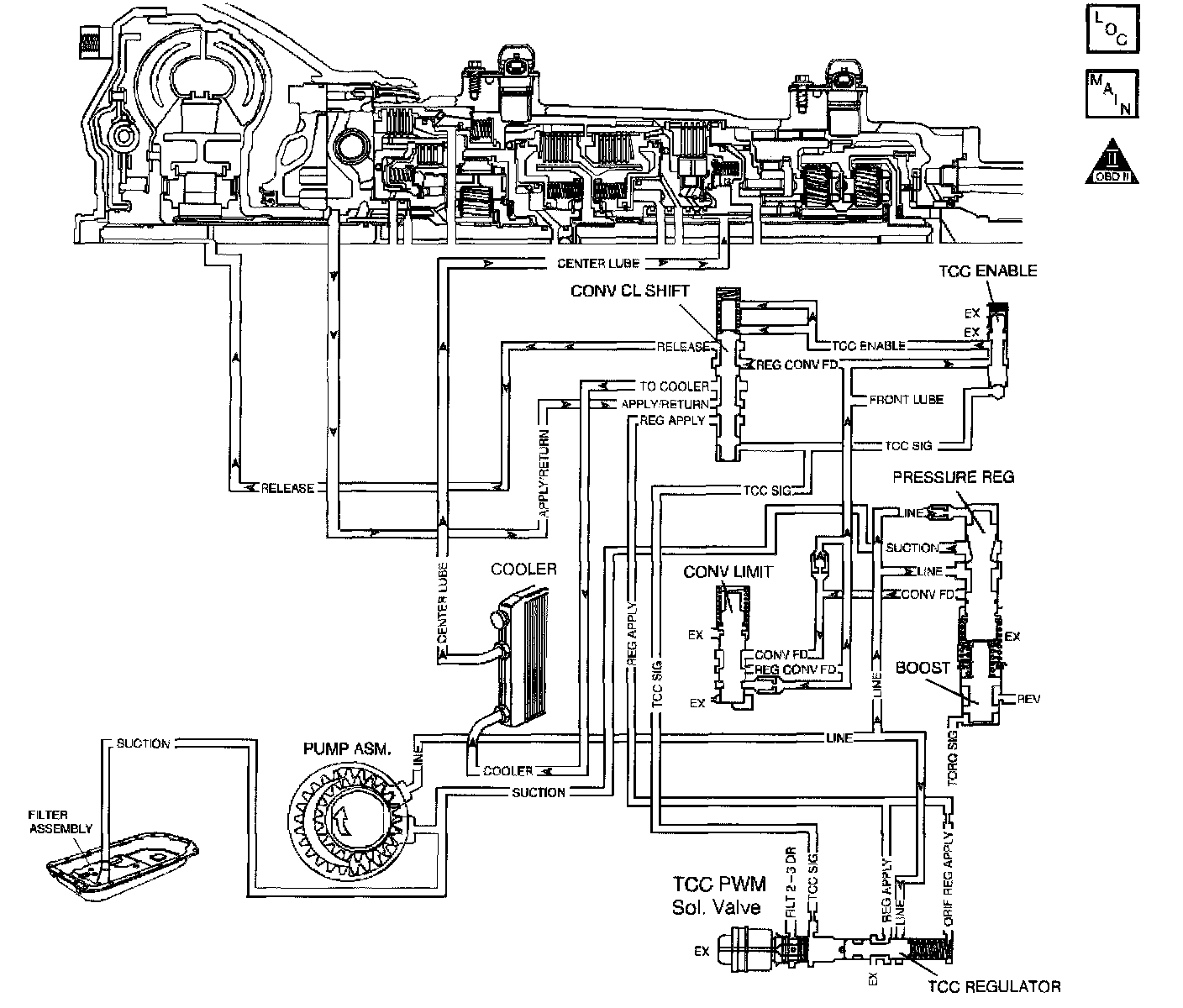
The flow of transmission fluid starts in the transmission pan. It is then drawn through the filter and transmission case into the oil pump assembly. The oil pump assembly pressurizes the fluid (line pressure), which becomes the main supply line of fluid. This fluid is directed to various components and hydraulic circuits within the transmission. The pressure regulator valve receives this fluid and directs it to the converter clutch shift valve. The converter clutch shift valve directs hot fluid leaving the torque converter or regulated converter feed fluid, through the cooler line to the transmission oil cooler. The transmission oil cooler is located in the radiator. The vehicle may also be equipped with an auxiliary oil cooler. The cooled fluid (center lube) is returned to the transmission through the return cooler line and into center lube port of the transmission. The automatic Transmission Fluid Temperature (TFT) sensor, senses the fluid temperature in the transmission pan.
If the Powertrain Control Module (PCM) detects a high TFT for a long period of time, then DTC P0218 sets. DTC P0218 is a type C DTC.
Conditions for Running the DTC
No TFT sensor DTCs P0711, P0712 or P0713.
Conditions for Setting the DTC
The TFT is greater than 130°C (266°F) for greater than 600 seconds (10 minutes).
Action Taken When the DTC Sets
^ The PCM does not illuminate the Malfunction Indicator Lamp (MIL).
^ The PCM freezes shift adapts from being updated.
^ The PCM records the operating conditions when the Conditions for Setting the DTC are met. The PCM stores this information as Failure Records.
^ The PCM stores DTC P0218 in PCM history.
Conditions for Clearing the DTC
^ A scan tool clears the DTC from PCM history.
^ The PCM clears the DTC from PCM history if the vehicle completes 40 warm-up cycles without a non-emission-related diagnostic fault occurring.
^ The PCM cancels the DTC default actions when the fault no longer exists and the ignition switch is OFF long enough in order to power down the PCM.
Diagnostic Aids
^ Verify the customer's driving habits, such as trailer towing, etc.
^ The scan tool Transmission Fluid Temperature (TFT) should rise steadily during warm-up cycles then stabilize.
^ DTC P0218 may set approximately 600 seconds (10 minutes) after DTC P0711 has set. Follow the diagnostic table for DTC P0711 before proceeding to the diagnostic table for DTC P0218. Repairing the condition that set DTC P0711 will likely eliminate DTC P0218.
Test Description
The number below refers to the step number on the diagnostic table.
3. This step inspects for air restrictions and loss of transmission fluid flow, causing an extremely high TFT.
