Operation CHARM
: Car repair manuals for everyone.
Home
>>
Mini
>>
2006
>>
Cooper S (R53) L4-1.6L SC (W11)
>>
Repair and Diagnosis
>>
Diagrams
>>
Electrical Diagrams
>>
Body
>>
Wipe and Wash Functions
>>
Windshield Washers
>>
Washer Pump
>>
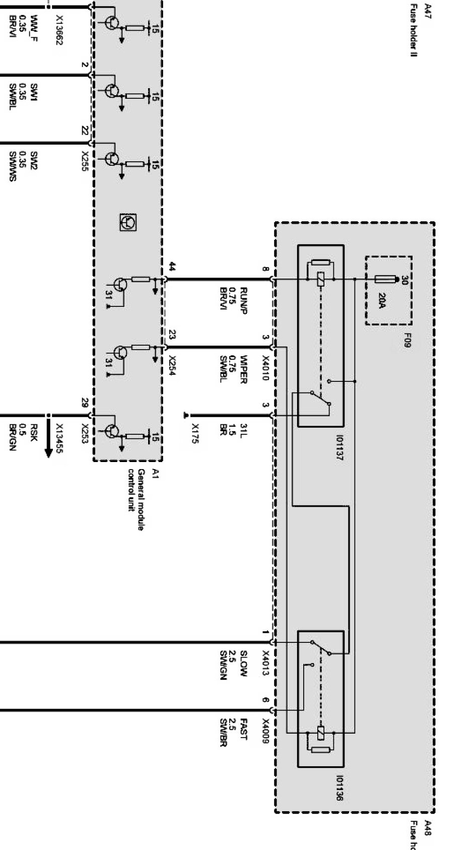
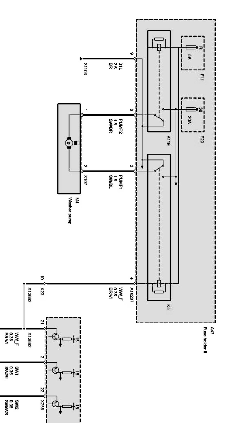
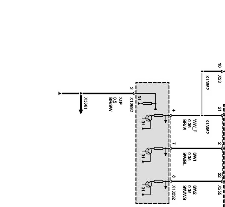
Wiper-Washer Control Windshield (Coupe As of 09/05 Up to 09/06)
Wiper-Washer Control Windshield (Coupe As of 09/05 Up to 09/06)
Wiper-washer control Windshield Part 1:
Wiper-washer control Windshield Part 2:
Wiper-washer control Windshield Part 3:
Wiper-washer control Windshield Part 4: